Assalamu’alaikum wR wB
Salam sejahtera buat kita semua, semoga kita semua selamat di perjalanan sampai ke tujuan
Tentunya menjadi kebanggan kita bersama, bahwa bangsa Indonesia, yang diwakili oleh ITS telah mampu membangun prototype sepeda motor listrik. Apalagi ada janji dari pemerintah untuk mengawal pengembangannya sampai pada produksi masal. Harapan besar menanti para rider untuk memiliki produk (motor) canggih buatan bangsa sendiri.
Tapi jangan terlalau berbangga, bahkan sampai terlena dengan capaian ini. Karena perkembangan sepeda motor listrik di luar negeri telah mencapai tahap yang sangat tinggi. Motor listrik di negara maju telah dikembangkan menjadi varian-varian yang lebih tinggi dari “hanya” skuter. Karena mereka telah mampu membangun motor listrik dengan berbagai bentuk mulai dari yang kecil sampai yang besar. Bahkan mereka telah berhasil membangun motor listrik dengan power yang setara dengan superbike.
[sumber]
Jadi perkembangan sepeda motor listrik di Indonesia sudah sangat jauh tertinggal dibandingkan negara-negara lain. Bahkan kalau kita coba tengok china, ternyeta negara ini memiliki banyak sekali produk sepeda motor listrik. Silahkan coba ketik di google “electric motorcycle made in china” dan lihat gambar-gambarnya, ngeri bro. Produk sepeda motor listrik cina sangat banyak merek dan variasinya. Bahkan gilanya lagi, modelnya sangat mirip dengan motor-motor jepang yang sukses di pasar seperti electroforce ini
[sumber]
Mungkin bagi pabrikan di luar sana, termasuk di china, membuat motor listrik sangatlah mudah, sehingga merek dan variannya mengalahkan motor konvensional. Karena sesungguhnya sasis dan roda dari motor listrik adalah sama dengan motor umumnya, yang berbeda hanya mesinnya. Dan kalau dilihat secara umum ternyata isi mesin motor listrik hanyalah terdiri dari 3 bagian pokok, yaitu battery, driver/controller dan motor listrik.
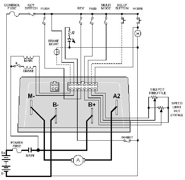
Battery yang digunakan hampir sama dengan battery laptop, hanya saja jumlah dan susunannya disesuaikan dengan kebutuhan. Sedangkan motor listrik dengan mudah digambarkan seperti motor yang biasa digunakan untuk electric starter. Yang lumayan rumit adalah drivernya, tapi jika diamati skema sederhananya, juga tidak terlalau rumit. Coba perhatikan gambar ini
Pekerjaan inti dari driver adalah membangkitkan torsi motor listrik sesuai dengan putaran handle gas. Caranya adalah dengan mensensor pergerakan throttle kemudian diterjemahkan sebagai besarnya arus listrik untuk di-supply-kan ke motor listrik. Untuk sepeda motor listrik versi murah, biasanya hanya menggunakan motor listrik sederhana. Akan tetapi jika sudah lebih canggih, maka saat pengereman/deselersi maka motor listrik akan berfungsi sebagai generator yang kembali men-supply (charge/mengisi) battery. Motor listrik seperti ini sudah diaplikasikan pada skutic honda sejak kelahiran vario iss (idling stop system).
Kira-kira seperti ini prinsip kerja driver untuk men-drive motor/generator listrik pada sepada motor elektrik.
Kira-kira seperti itulah gambaran sepeda motor listrik yang ada. Mulai dari yang sederhana sampai pada yang rumit. Intinya hanya terdiri dari 3 elemen tersebut, yaitu battery, driver dan motor listrik. Sisanya sama dengan motor biasa tanpa engine, radiator, fuel tank dan lain-lain. Jadi penggunaaan motor listrik sebagai penggerak pengganti engine akan memilki banyak keuntungan, minimal 15 keuntungan yaitu :
Kalau mau membangunnya, maka rancang dulu dengan optimal drivernya, battery dan motor listrik bisa beli di pasaran bebas. Repotnya jika dalam produksi masal bagian-bagian battery dan motor listrik nya masih impor, maka kan sangat sulit bersaing dengan produk china. Karena mereka membuat motor listrik dengan komponen lokal 100%. Oleh karena itu peran serta pemerintah dalam mendukung pengembangan dan memproteksi-mensubsidi penjualannya sangat penting, demi berkembangnya motor listrik buatan dalam negeri. Tapi sepertinya untuk saat ini sangatlah sulit, ah sudahlah, semuanya juga sudah tahu bagaimana pengaruh china di Indonesia saat ini.
Lebih dan kurangnya mohon maaf. Semoga bermanfaat, wassalamu’alaikum wR wB.
Referensi
- Build Your Own Electric Motorcycle by Carl Vogel
- Drive Motor Designs for Electric Motorcycles by David G. Dorrell and Mircea Popescu
- http://www.zeromotorcycles.com/advantages/





Baterainya doang digedein
Akan lebih bagus jika tenaga listrik yang digunakan bersumber dari energi terbarukan. Walaupun motor listrk menggunakan baterai sebagai sumber energi, tapi sampai saat ini sumber energinya berasal dari konversi (Fosil ke listrik). Sejauh ini China mengembangkan motor listrik tetapi tercatat sebagai penghasil emisi tertinggi di dunia.
jadi, memiliki pusat energi terbarukan yg mampu mensupport semua motor listrik rasanya akan mengundang dukungan dari pemerintah dan negara maju lainnya.
Dan itu kendalanya, sumber energi terbarukan itu berlimpah tapi pemanfaatannya memerlukan kuantitas yg lumayan, dengan s&k berlaku. Memang terobosan ionion baterai yg diperlukan sekarang
Pak mau nanya dong, itu memang motor listrik, torsinya kecil ya ? Saya lihat motor2 yg bahannya listrik gear belakangnya besar besar soalnya
tergantung keperluan
karena putarannya bisa sangat tinggi 20.000 rpm, bahkan ada yang mencapai 200.000 rpm, maka tidak masalah torsinya kecil tinggal diatur saja reduksi akhirnya
Itu 20.000rpm hanya kelas mahalan kan ya
Awalnya matic dulu.. Lama2 akan brkembang pesat.. Orang indo kan bnyk yg pinter2..
Semoga aja ya..
Aminnn
http://kobayogas.com/2016/05/06/email-pembaca-pengalaman-transaksi-pembelian-parts-motor-tvs-di-indomaret-lancar-jaya/
Gesit torsi 15nm, cbr 14nm….
Motor listrik JAUH lebih mudah sederhana Lebih POWERFUL sgt dp.mesin bensin, bensin dilakuin buat bisnis aja kuras kantong,.lihat blender mesin kecil putaran nya kencangggg bgt..
Tinggal kendala bentuk atau dimensi batre nya aja ke depannya.. Kalau lama lama bakal segede aki doang ya sangat mantap
http://kobayogas.com/2016/05/06/video-blog-review-all-new-honda-cb500f-abs-2016-apa-saja-yang-baru/
Yg bikin lambat imho karena bentuk baterainya mengotak semua. Susah dimasukin ke desain
bener mas speda listrik saya cuman pakai aki 10A (4x10A ~ 48v) bisa dipakai 40-50km sekali isi (kontur mirip malang) … klo sbaya bisa 50-60km kali
ga tau persis ya, rasanya kecepatan memang sengaja dibatasi klo masalah tarikan kenceng bangt…
jauhhhh lbh mudah dibuat dan jauhhhhh lebih powerful (kuat) dp mesin bensin, mesin motogp 600Milyar sekalipun cukup dgn mesin listrik seharga 60 jt sdh imbang power torsi dan hp nya
Putaran dinamo nya tinggi banget ya pak,, hehehe
Yang penting, semoga bisa langgeng…nggak cuma muncul lalu ilang tak berbekas…
http://mivecblog.com/2016/05/06/motogp-le-mans-2016-pedrosa-tercepat-di-fp1-rossi-posisi-lima/
Pantesan motor listrik rata2 cungkring, wkwkwkwk
Kayaknya masih butuh waktu kalo mau buat motor listrik yg bisa ngisi saat deselerasi, tapi intinya semoga sukses buat pengembang motor listrik di indonesia
Pak dosen saya ada pengalaman merakit sepeda yang menggunakan listrik, barang dari china, yang paling mahal sih batteryx apalagi yang type LifePO4, harga battery sesuai dengan ketahanan recycle chargingx, jadi dia bisa bertahan berapa kali charge sebelum akhirnya mulai rusak, untuk dinamo sdh bersatu dengan tromol, mirip dengan yang model CBR kuning diatas, bahkan ada yang Tromol depan dan belakang sebagai motor, driver bisa via puntiran handle atau kayuhan kaki,.. yang jadi pertanyaan saya koq kendaraan listrik tidak lulus uji emisi yah?
pasti yg susah membangun kepercayaan masyarakat pada motor listrik, soalnya pasti masyarakat mikir, “ah pasti cepet rusak, susah ongderdilnya, jadu mending beli Honda Vixion aja..” nah itu yg susah wjwjwjwj
https://warungasep.net/2016/05/06/ada-penampakan-all-new-satria-f150-black-predator/
Pernah liat sepeda listrik tapi mesinnya bener bener kecil…
Yg ini juga keren
http://gas2.org/2016/04/15/sachs-goes-electric-with-saxxx-madass-e/
Mungkin motor listrik bisa dikombinasikan dg fuell cell drpd sekedar baterai.
Nunggu honda atau yamaha bkin mtor listrik bru bakalan booming…
https://mariodevan.com/2016/05/06/banyak-juga-yang-berharap-harga-cbr250rr-itu-mahal-agar-ekslusive/
Numpang tanya pak dosen.. Itu kalo batrenya d ganti batre mobil bisa nggk?? Ya syukur2 kan gampang kalo ganti ato nge cas nya.. Pengalam ganti batree yg speda listrik tuh.mahal banget..
pengalaman saya pakai sepeda listrik, sama saja mas beda di kapasitas saja…
klo kegedean memang bisa naruhnya, rata2 disainnya cungkring…
Iya.. Ayo Pak Dosen jawab prtanyaan Bro Wong ndeso
Sepertinya blum menerapkan sistem transmisi otomatis spt cvt (lexam/revo at) atau manual spt rasio gear box.
Jika sudah menerapkan sistem transmisi pasti bisa lbh efisien penggunaan baterainya.
Sparepartnya nnti gmn jika aus
Assalamualaikum Brosis, beredar pesan broadcast dari teman kerja asal Madura. Di mana broadcast berisi himbauan untuk bonek baik dari Surabaya maupun Madura untuk mensweeping tol suramadu. Sasarannya adalah mencari dan menghakimi supporter asal Malang, Aremania. [ 262 more words. ]
http://ndeso94.com/2016/05/06/beredar-pesan-broadcast-sweeping-bunuh-aremania-di-pintu-masukkeluar-suramadu-plat-selain-l-dan-m-harap-waspada
simple bgt sistem controller cuma pake N-fet 6 biji 😀
motor listrik ini Karakternya seperti mesin uap, torsi linear sesuai RPM, bahkan mulai didapat di RPM rendah, beda dengan motor bensin yg harus mengail RPM untuk dapat torsi maksimal. cuma kelemahan utama kendaran listrik didunia itu adalah dibaterai, blom ada baterai yg dapat menyimpan tenaga setara BBM dengan berat dan ukuran yg sama
bener nih, sama di indonesia listrik masih mahal buat isi ulang, gak lucu tagihan listrik / beli kupon listrik lebih gede gara2 isi ulang baterei.
Mas motogokil
Saya mau beli motor antara all new cb150 dan nmax
Tinggi saya cuma 159. Kalo vario 150 udah gw coret gw jinjit ngga nyaman banget.
Bagaimana kalo cb dan nmax ya tinggi posisi duduknya apaakah setinggi vario juga
Current motor gw vario cbs 110 dan cs1. Tapi kayanya udah waktunya ganti yg vario kalo lewat lobang gajluknya sampe perut kalo cs1 nya top banget sokbreker nya cuma kalo di gas kenceng getaran mesin berasa sampe perut boncenger kasihan bini gw. Jadi apakah masalah2 tersebut kira2 ada di nmax sama cb juga ngga. Kalau ada juga
Ya gw ngga jadi beli. Atau ada alternatifmotor lain? ? Tks
Ana bantu jawab for @city
tinggi dibawah 160cm itu kalo untuk motor sport hanya Yamaha yg ga terlalu jinjit, kecuali xabre, (xabre jinjit sedikit, karna tinggi ana di 170an cm) padahal berat badan ana juga 90kg-an, apalagi yg dibawah 160cm. Bisa jinjit balet tuh….
Matik yamaha indonesia, semua bersahabat dengan tinggi badan yg dibawah 160cm, termasuk nmax, karna joknya yg memiliki desain menurun kearah dek.
Vario 125-150 joknya lebar, ana jinjit juga… Motor current ana megapro modif trail, suzuki shooter, dan vario 125 modif ban tebal 120-70-14
Ga tau yg vario 125-150 led yak, soalnya motor ana vario 125 jadul, yg standarnya aja udah jinjit, apalagi ana modif dengan ban 100/80-14 depan dan 120/70-14 belakang dengan velg standar yg membuat ban men-donat dan bertambah tinggi, untuk mensiasati komplek tempat tinggal ana, yg poldurnya amit2 tingginya….
klo nyari sokbreker yg nyaman udh pasti Nmax ngga masuk pilihan gan, nmax ane sekarang dijual karena masalah sokbreker yg amit2 kerasnya, kasihan istri lagi hamil muda padahal udh ganti per shogun lho.
sekarang balik lagi operasional pake vario 125 😀
ohh gitu ya bro peri.. yakin???
ikut tersenyum aja deh.. wkwkwkwkwk
nmax lumayan pendek, tapi kalau kasihan sama boncenger mending siapkan duit untuk langsung ganti sokbreker belakang
new cb150r tinggi tapi kaki masih lumayan napak dibandingkan nmax, karena nmax jognya lebar, jadi kaki harus melebar
atau mending newcbr150r lebih pendek dari new cb150r
kalau untuk newcb dan newcbr, jangan khawatir, masih bisa dipendekin. depan dengan menurunkan sok depan, dan belakang dengan mengganti conrod atau monosok yg lebih pendek
Tadi udah coba cb di ahass juanda depok. Iya jinjit. Kalo seandainya kaya cs1 bisa langsung dp. Kalau dipendekin ada pengaruh jeleknya ngga pak dosen.. mungkin handlingnya jdi jelek atau gimana
Cbr sama cb cuma beda 1 cm.. bini nyuruhnya sekalian cbr. Penginnya gaya ngga tahu dia gimana cbr kalo dipasangin box. Soalnya ane pemakai box…
kalau depan juga dipendekin malah jadi enak handlingnya. lebih lincah
kalau mendekin belakang dengan ganti monosok, nggak pengaruh dengan handling
tapi kalau pakai conrod lebih panjang, monosok jadi lebih empuk/terlalu empuk
nyimak pak dosen. murid baru masuk kelas nih.
coba pak dosen bahas tentang limbah dari baterai itu sendiri… produk masih ratusan belum keliatan kalo disebar ke seluruh Indonesia. Lah kalo dah jutaan…??? Tu battere mau dibuang kemana? ato bisa direcycle…kebanyakan battere ada tanda tidak boleh dibuang sembarangan. Monggo dikaji… tau sendiri lah di Cina itu kawasan industrinya kayak apa… parah banget pencemarannya.
wah kalau itu sudah pasti harus diperhatikan
hal ini sangat serius penanganannya, terkait dengan pencemaran limbah berbahaya terhadap lingkungan
harus ada peraturan pemerintah yang ketat untuk menghindari pencemaran dari limbah battery ini
tapi…kayaknya pemerintah sangat belum siap, sampah biasa saja belum bisa ditangani apalagi limbah battery ini.